
PIMS is to provide a current status report in respect of physical parts (generally pipes) of the pipeline. Items included in addition to pipes are bends, valves, assemblies, joints and tees.
During the lifetime of the GIGL pipelines, PIMS will keep track of the information related to the constituent parts of the GIGL pipelines (Pipes, Bends, Valves, Assemblies, Joints, Tees, Reducers) readily accessible.
All information in PIMS will be kept as historical records, will act as a valuable tool to many areas of the Project in terms of future requirements, expectations and achieved performance.
All information in PIMS will be kept as historical records, will act as a valuable tool to many areas of the Project in terms of future requirements, expectations and achieved performance.
All information in PIMS will be kept as historical records, will act as a valuable tool to many areas of the Project in terms of future requirements, expectations and achieved performance.
All information in PIMS will be kept as historical records, will act as a valuable tool to many areas of the Project in terms of future requirements, expectations and achieved performance.
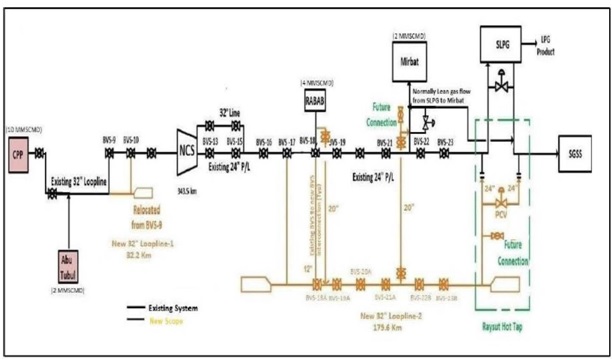
This Scope of Work covers the complete Engineering, Procurement, Construction, Testing, Pre- commissioning, Commissioning, Guarantee run and Handing over of the Pipelines, Launcher Receiver and BVs stations and all associated facilities..
Project Name : EPC for Duqm SEZAD P2 P/L Project ( DSP2PL)
�
Services By JPAC.